發布時間:2021-11-15 10:44:39 人氣:
表面改性是生產碳酸鈣(包括輕質碳酸鈣和重質碳酸鈣)最重要和必須的深加工技術之一,是提升碳酸鈣應用性能、提高適用性、拓展市場和用量所必須的重要手段。

碳酸鈣粉體的表面改性,一定要以表面改性的機理為依據,同時考慮下游產品中有機高分子制品的基材、主體配方及技術要求,經綜合考慮,選擇合理的表面改性劑,確定表面改性工藝和設備,才能在此基礎上生產出合格的活性碳酸鈣產品。改性劑、改性工藝、改性設備正是改性效果實現過程中至關重要的三個要點。
要點1: 選對表面改性劑
碳酸鈣粉體的表面改性主要是解決3方面的問題:
一是碳酸鈣的分散問題;
二是與有機高分子材料界面結合的問題;
三是表面改性后功能化及專用化的問題。
因此,在選擇表面改性劑時應綜合考慮以上幾點,并要根據表面改性劑的結構、性質及其與碳酸鈣粉體的作用機理,同時還應考慮下游有機高分子制品的基料性質、配方、工藝技術要求及碳酸鈣的物理化學性質,對其進行正確的和有針對性的選擇。
碳酸鈣常用的表面改性劑有硬脂酸(鹽)、鈦酸酯偶聯劑、鋁酸酯偶聯劑等。
(1)硬脂酸(鹽)
硬脂酸(鹽)是碳酸鈣最常用的表面改性劑,干法工藝可直接加入硬脂酸,濕法工藝要先將硬脂酸皂化或者使用硬脂酸鹽,如硬脂酸鈉。
為了使硬脂酸更好地分散和均勻地與碳酸鈣粒子作用,也可預先將硬脂酸用溶劑(如無水乙醇)稀釋,改性時也可適量加入其他助劑。
用硬脂酸(鹽)改性處理后的活性碳酸鈣主要應用于填充聚氯乙烯塑料、電纜材料、膠粘劑、油墨、涂料等。
(2)鈦酸酯偶聯劑
鈦酸酯偶聯劑的分子結構劃分為6個功能區,每個功能區均有各自的特點。了解了其特點后,就可以根據待處理粉體的特點及應用領域,來靈活性選擇能滿足各種要求的鈦酸酯偶聯劑。
鈦酸酯偶聯劑分為單烷氧型、螯合型、配位型:
用鈦酸酯偶聯劑處理后的碳酸鈣,與聚合物分子有較好的相容性。同時,由于鈦酸酯偶聯劑能在碳酸鈣分子和聚合物分子之間形成分子架橋,增強了有機高聚物或樹脂與碳酸鈣之間的相互作用,可提高熱塑料填充復合材料的力學性能,如沖擊強度、拉伸強度、彎曲強度以及伸長率等。用鈦酸酯偶聯劑表面包覆改性的碳酸鈣和未處理的碳酸鈣填料或硬脂酸(鹽)處理的碳酸鈣相比,各項性能均有明顯提高。
(3)鋁酸酯偶聯劑
鋁酸酯偶聯劑以前是因易水解很少使用。近年來生產廠家生產的鋁酸酯采取了部分滿足中心鋁原子配位數的特殊結構,使其產品質量得到很大的提高。鋁酸酯偶聯劑色淺,有較高的熱穩定協調效應和潤滑增塑的作用,適用范圍廣。
其他種類的表面改性劑也比較多,如表面活性劑、分散劑、接枝劑等。
(4)復合改性體系
在改性劑的選擇中,并不要僅僅只用偶聯劑來進行表面改性,而要應根據碳酸鈣粉體的性質及有機高分子制品的配方及工藝技術要求等,加入一定量的其它助改性劑和助劑,配合偶聯劑進行更有效的表面改性,使改性碳酸鈣粉體產品的性能和質量達到更高的要求,使產品的成本更低。
要點2: 選對表面改性工藝
碳酸鈣粉體表面改性工藝應根據所選用的表面改性劑與碳酸鈣粉體反應機理進行確定。
一是要對碳酸鈣粉體進行動態加熱,排除吸附水;
二是加熱到100-110℃時,以霧化法加入表面改性劑,使用兩種改性劑時,最好分開加入;
三是動態下保持一定的溫度和時間,因不同的反應時間其改性的效果是不同的。
例如,硬脂酸干法處理碳酸鈣的工藝流程是先將碳酸鈣進行干燥,除去水份(如果碳酸鈣的水份含量小于1%可以不進行干燥),然后加入計量配置好的硬脂酸在表面改性機中完成碳酸鈣粉體的表面改性。

▲歐美某礦物公司硬脂酸干法改性碳酸鈣工藝
采用SLG型粉體表面改性機和渦旋磨等連續式粉體表面設備時,物料和表面改性劑是連續同步給入的,硬脂酸可直接以固體粉狀添加,用量依粉體的粒度大小或比表面積而定,一般為碳酸鈣質量的0.8%-1.2%。
為了使硬脂酸更好地分散和均勻地與碳酸鈣粒子作用,也可以預先將硬脂酸用溶劑(如無水乙醇)稀釋。改性時也可適量加入其他助劑。

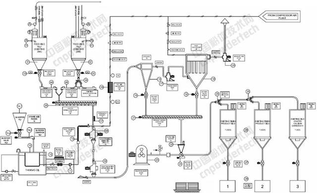
▲歐米亞碳酸鈣改性生產線PID工藝流程
另外,經偶聯劑改性的碳酸鈣粉體,都會產生少部分的團聚顆粒,給產品的質量帶來一定的影響,所以一定要進行有效的分級,只有這樣才能完全保證產品的質量。
要點3: 選對表面改性設備
表面改性設備可分為干法和濕法兩類。常用的干法表面改性設備是SLG型連續粉體表面改性機、高速加熱混合機、PSC型粉體表面改性機以及渦流磨等。

▲SLG型連續粉體表面改性機
其中SLG型連續粉體表面改性機、PSC型粉體表面改性機、渦流磨等是連續式粉體表面改性設備,高速加熱混合機是間歇式的表面改性設備。
常用的濕法表面改性設備為可控溫反應罐和反應釜。
目前,在超細碳酸鈣,特別是輕質碳酸鈣的工業化干法連續表面改性中,SLG型連續粉體表面改性機占主導地位。
根據碳酸鈣粉體表面改性的機理及工藝等,在選擇表面改性設備時應考慮滿足以下幾點要求:
(1)表面改性設備能將粉體加熱到120℃,并能在90-120℃之間保溫,加熱和保溫時間能夠自動控制。
(2)要有排氣裝置,可將表面改性時需排除的水以蒸汽方式排出。
(3)碳酸鈣粉體在表面改性中應處在高速動態的狀態下。
(4)表面改性設備應滿足表面改性劑分加的要求。
(5)為解決表面改性中產生的假團聚體和硬團聚體,一定要進行有效的分級,應用專用的分級設備進行配套。
因此,我們在選擇粉體表面改性設備時,一定要認真考慮粉體的表面改性機理和工藝,并以此為依據,合理的選擇和配套表面改性生產線。
另外,粉體表面改性設備生產廠家也應以粉體表面改性的機理及工藝為依據,合理的設計和制造出理想的粉體表面改性設備。
☆ 碳酸鈣表面改性的發展趨勢
碳酸鈣的表面改性是一種改性劑配方較為簡單,但產量大的粉體的表面改性。目前除特種用途的超細和納米碳酸鈣粉體的表面改性外,一般在高分子材料中填充的碳酸鈣粉體大多數使用硬脂酸或硬脂酸鈉作為表面改性劑,少部分使用鋁酸酯、鈦酸酯和其他表面改性劑。
碳酸鈣粉體表面改性技術的主要改進方向是提高表面改性效果和降低改性成本。
(1)提高表面改性效果
提高表面改性效果主要從表面改性方法、改性設備和改性劑配方三個方面著手:
(2)降低表面改性成本
降低表面改性成本主要從以下幾個方面著手: